|
2 Draht KOAX Videoverbindung
|
|
11-02-2015, 18:03
Beitrag: #1
|
|||
|
|||
|
Hallo alarmforum !
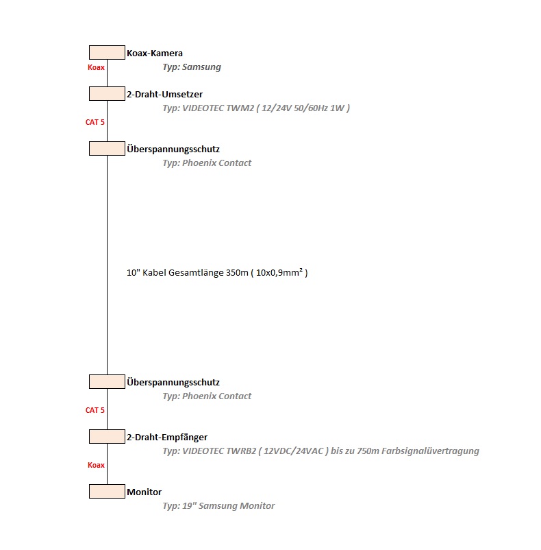
Habe heute eine 2-Draht Videoverbindung aufgebaut, jedoch bekomme ich ein schwarz/weiss Bild. Habe Stundenlang gesucht woran es liegen könnte aber ohne Erfolg. Anbei Skizze. Mit besten Grüßen Ted |
|||
|
11-02-2015, 18:59
Beitrag: #2
|
|||
|
|||
|
RE: 2 Draht KOAX Videoverbindung
als erstes nimm mal bitte die beiden Phönix aus der Strecke.
Die nehmen dir massiv Power von der Leitung. Im Videotec ist ein Überspannungsschutz drin. Dann musst du mit den Dipschaltern schauen, wo für deine Strecke der optimale Betriebspunkt sitzt. Es kann durchaus sein, dass die 350 m Farbe mit dem Kabeltyp nicht zu erreichen sind. Meiner Erfahrung nach kann es grenzwertig werden. |
|||
|
11-02-2015, 20:31
Beitrag: #3
|
|||
|
|||
|
RE: 2 Draht KOAX Videoverbindung
Was ist denn 10x0,9 mm² genau für ein Kabel? Hört sich nicht nach Twisted Pair an. Hast Du eine genaue Spezifikation?
Gruß Jörg Gruß Jörg ________________________________________________________ Technische Anfragen sind im Forum besser aufgehoben als in meinem Postfach, bitte keine entsprechenden PNs - danke. |
|||
|
11-02-2015, 20:33
Beitrag: #4
|
|||
|
|||
RE: 2 Draht KOAX Videoverbindung
(11-02-2015 18:59)funkistnichtalles schrieb: als erstes nimm mal bitte die beiden Phönix aus der Strecke. Danke für die Antwort ! Ich war auch schon mit den ganzen Komponenten bei der Kamera, also max. Entfernung 5m, damit ich das mit dem Verlust durch die 350m ausschließen konnte, war aber trotzdem s/w. ( Und das Bild wird nicht ganz scharf trotz feiner Einstellung am Objektiv ) Bei den Dipschaltern vom 2-Drahtübersetzer hab ich eigentlich noch nix geändert, könnte ich morgen ausprobieren. (11-02-2015 20:31)Time_to_wonder schrieb: Was ist denn 10x0,9 mm² genau für ein Kabel? Hört sich nicht nach Twisted Pair an. Hast Du eine genaue Spezifikation? Also genauer beschrieben ist es ein Fernmeldekabel 10x2x0.9 Vom Verteilerkasten ( bei Kamera ) bis Technikgebäude, wo es auf einem 10er Igel aufgebracht ist. |
|||
|
11-02-2015, 20:47
Beitrag: #5
|
|||
|
|||
|
RE: 2 Draht KOAX Videoverbindung
Also ist es jetzt ein IY-(St)Y? Dann ist es entweder 10x2x0,6 mm oder 10x2x0,8 mm (nicht mm²!). Aber 0,9 hab ich noch nie gehört.
Gruß Jörg ________________________________________________________ Technische Anfragen sind im Forum besser aufgehoben als in meinem Postfach, bitte keine entsprechenden PNs - danke. |
|||
|
11-02-2015, 20:49
Beitrag: #6
|
|||
|
|||
|
RE: 2 Draht KOAX Videoverbindung
A-2Y(L)2Y 10x2x0,8 mm !
sry habe mich vertippt.. |
|||
|
11-02-2015, 21:24
Beitrag: #7
|
|||
|
|||
|
RE: 2 Draht KOAX Videoverbindung
Wenn die kamera nicht ganz scharf wird, kann das mehrere Ursachen haben.
War die Kamera neu? Hast du das Objektiv verändert? Ist das Objektiv ganz eingeschraubt? Das Onscreen Menü der Kam steht auf automatic, d.h. die Kam schaltet automatisch Tag nacht Modus? Hörst du eine mechanische Reaktion in der Kam? (Shutter und IR - Sperrfilter) Braucht die Kamera einen Distanzring zwischen Chip und Objektiv? Passt das Objektiv auf die Kam? 1/3 oder 1/2 Zoll Chip? Du siehst, viele Möglichkeiten. andere Kamera an den Mon, schauen was passiert. Mittlerweile tippe ich weniger auf die Dipschalter, arbeite mal alles ab und berichte. |
|||
|
11-02-2015, 21:31
Beitrag: #8
|
|||
|
|||
|
RE: 2 Draht KOAX Videoverbindung
Kamera ist ganz neu.
Das Objektiv ist ganz eingeschraubt. Die Kamera hat kein IR, der zu filmende Bereich ist in der Nacht gut ausgeleuchtet. Kameraeinstellungen sind alle richtig. Kamerageräusch konnte ich nicht ganz wahrnehmen, da zu hohe umgebunsgeräusche. Die Kamera braucht keinen Distanzring dazwischen. Objektiv ist passend. Das ganze habe ich zuvor provisorisch im büro aufgebaut und es funktionierte ganz normal färbig, ohne probleme. Das Bild hat jz wirklich sehr sehr wenig farbe, mann muss ganz genau schauen dass man die farben erkennt. Zu 95& ist das Bild s/w. |
|||
|
11-02-2015, 21:38
Beitrag: #9
|
|||
|
|||
|
RE: 2 Draht KOAX Videoverbindung
Sorry wenn ich noch einmal auf dem Kabel rumreite, aber Dein Erdkabel hat eine Sternvierer-Verseilung. Gemacht ist das Ganze Zweidraht-Zeux für Twisted-Pair-Stecken. Ich hatte bei einem 50DA mal Ärger, weil sich mehrere Zweidrahtstecken gegenseitig beeinflusst haben. Wir haben die dann so gelegt, dass die einzelnen TPs ein Stück getrennt waren, da ging es dann. Will sagen: Das Kabel hat auf der Strecke durchaus Relevanz. Läuft da noch etwas anders drüber? Bist Du innerhalb eines Sternvierers?
FINA: Hast Du Erfahrung mit Zweidraht über Sternvierer? Gruß Jörg Edit: Habe jetzt erst gelesen, dass es ohne das Kabel dazwischen auch nicht geht. Ok, Kabel ist es dann wohl nicht... Gruß Jörg ________________________________________________________ Technische Anfragen sind im Forum besser aufgehoben als in meinem Postfach, bitte keine entsprechenden PNs - danke. |
|||
|
11-02-2015, 21:53
Beitrag: #10
|
|||
|
|||
|
RE: 2 Draht KOAX Videoverbindung
Time to wonder: Erfahrung ja, dass es nie gescheit und langfristig ging. Jede Einstreuung eines Stromverbrauchers hat durchgeschlagen. Wir haben es dann auf zweidraht-ip umgesetzt und seitdem habe ich keine Probs mehr.
TED007: Du schreibst, dass die Kam kein IR hat. Meinst du damit IR LEDs oder den IR Sperrfilter, wenn es eine Tag Nacht Kam ist. Es gibt Kameras da hörst du das einfahren des mechanischen IR Sperrfilters sehr wohl. Wenn du sagst, das Bild ist teilweise farbig und teilweise Sw, tippe ich drauf, dass das Sperrfilter hängt, verkeilt ist oder einfach die Spannung an der Kamera nicht reicht, um diese sauber arbeiten zu lassen. Wie wird die Kamera mit Spannung versorgt? |
|||
|
11-02-2015, 22:40
Beitrag: #11
|
|||
|
|||
|
RE: 2 Draht KOAX Videoverbindung
Die Kamera hat keine IR Leds, dass mit den IR Sperrfilters weiss ich jz nicht, müsste morgen früh in der beschreibung der kamera mal schauen.
Spannungsversorgung: Im Wetterschutzgehäuse befindet sich eine Platine, diese wird mit 230V versorgt. Ausgang der Platine 12V oder 24V, fällt mir jz nicht ein. Und einen Ausgang für die Kameraheizung ( Heizung ist aktiv ) Von der Klemme 12/24V wird die Kamera versorgt und der 2-Drahtunsetzer. Edit: Ich weiss jz wie die Kamera heisst: Es ist die Samsung SCB-4000P |
|||
|
11-02-2015, 22:55
Beitrag: #12
|
|||
|
|||
|
RE: 2 Draht KOAX Videoverbindung
die kamera hat ein schaltbares IR Sperrfilter.
Schalte mal im OSD die Kamera rein auf Tagbetrieb. Da muss das Sperrfilter reinfahren. Kommt es nicht, hängt es. Da die Kamera neu sein will, schick sie zurück. Mach halt davor noch einen Kamerareset auf Werkseinstellung und probiers dann nochmal Samsung hat teilweise Probs mit den Ir-Sperrfiltern. Viel Glück. Edit das Objektiv ist ein 1/2 Zoll wie die Kam/Chipgröße? |
|||
|
11-02-2015, 23:01
Beitrag: #13
|
|||
|
|||
RE: 2 Draht KOAX Videoverbindung
(11-02-2015 22:55)funkistnichtalles schrieb: die kamera hat ein schaltbares IR Sperrfilter. Werde ich machen. Jap, das Objektiv ist ein 1/2 Zoll. |
|||
|
12-02-2015, 16:07
Beitrag: #14
|
|||
|
|||
|
RE: 2 Draht KOAX Videoverbindung
So Leute, das Kamerabild ist jetzt färbig.
Ich habe am 2-Drahtübersetzer den 2ten und 3ten Dipschalter auf ON gesetzt, somit war das Bild färbig. Das einzige was nicht ganz so toll ist, ist die Schärfe. Ich habe das Objektiv so gut eingestellt wie es geht und die Schärfe vom Bild lieg von einer Skala 1 -10 bei 7. |
|||
|
12-02-2015, 16:17
Beitrag: #15
|
|||
|
|||
|
RE: 2 Draht KOAX Videoverbindung
Am oberen oder unteren Endpunkt werden Objektive nicht richtig angesteuert
Geh mal 10 % zurueck, dann sollte es scharf werden Spiel mal mit dem Objektivring |
|||
|
12-02-2015, 16:27
Beitrag: #16
|
|||
|
|||
|
RE: 2 Draht KOAX Videoverbindung
Das habe ich auch schon probiert, wird nur schlimmer.
|
|||
|
12-02-2015, 18:26
Beitrag: #17
|
|||
|
|||
|
RE: 2 Draht KOAX Videoverbindung
Dann scheint die Qualität deiner 2 draht Strecke ausgereizt zu sein.
Die Verluste darüber sind leider nicht wegzudiskutieren. |
|||
|
12-02-2015, 19:21
Beitrag: #18
|
|||
|
|||
|
RE: 2 Draht KOAX Videoverbindung
Aber ich war ja mit den Komponenten auch schon bei der Kamera.
Also max. 5m 2-Drahtverbindung, da war das Bild auch so schlecht. Vlt. liegts am Objektiv? |
|||
|
13-02-2015, 07:53
Beitrag: #19
|
|||
|
|||
|
RE: 2 Draht KOAX Videoverbindung
Hallo,
ist das Auflagemaß eingestellt? gruss der Elektrickser Wer Rechtschreibfähler findet,darf sie behalten! |
|||
|
13-02-2015, 10:20
Beitrag: #20
|
|||
|
|||
|
RE: 2 Draht KOAX Videoverbindung
Vom Auflagemaß höre ich zum ersten mal.
Wie stelle ich den bei meiner Kamera/Objektiv ein ? Edit: Objektiv ist: Computar HG3Z4512FCS-IR 1/2" 4.5-12.5mm f1.2 Varifocal, DC Auto Iris (CS Mount) Day/Night IR Lens |
|||
|
|
Benutzer, die gerade dieses Thema anschauen: 1 Gast/Gäste
Suche
Mitglieder
Kalender
Hilfe



